1. Skrajnia budowli jest graniczną linią, której nie powinna przekraczać żadna część budowli i urządzeń, z wyjątkiem urządzeń przeznaczonych do bezpośredniego współdziałania z torem, na przykład hamulce torowe w stanie roboczym i przewody jezdne.
2. Wymiary skrajni w kierunku pionowym liczy się od górnej krawędzi główki szyn, a w kierunku poziomym - od osi toru.
3. Skrajnię budowli oraz wybrane parametry wolnej przestrzeni stosowane przy budowie nowych normalnotorowych linii, przy przebudowie linii istniejących oraz przy wznoszeniu wszelkich budowli i urządzeń na liniach istniejących regulują postanowienia Polskiej Normy PN-69 K-02057 Mon. Pol. nr 6 (1970, poz. 61).
4. Na liniach nie podlegających przebudowie
wznoszenie nowych obiektów, podnoszenie torów pod wiaduktami,
wiatami i w tunelach, przesuwanie osi torów itp. roboty mające
wpływ na zmniejszenie istniejących wymiarów skrajni budowli i
międzytorzy są zabronione.
Skrajnie budowli przedztawiono na rysunkach 8.1 do 8.4 (wymiary
na rysunkach podano w mm).
5. Podane skrajnie budowli i wybrane parametry dodatkowej wolnej przestrzeni obowiązują przy budowie nowych normalnotorowych linii PKP lub przy przebudowie linii istniejących oraz przy wznoszeniu wszelkich budowli i urządzeń na liniach istniejących.
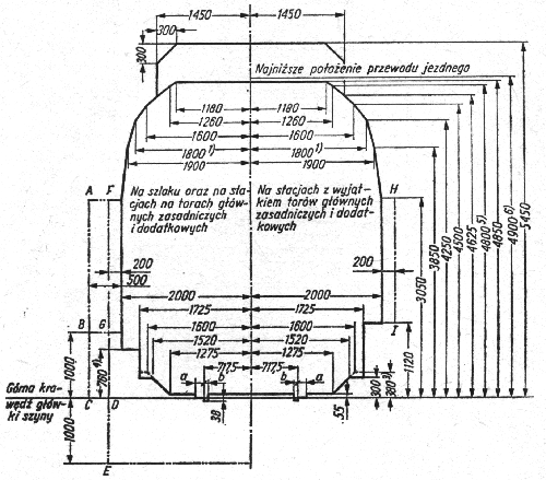
6. Podane na rysunkach wymiary skrajni
budowli obowiązują na prostych odcinkach toru oraz na łukach o
promieniu większym niż 4000 m i odnoszą się do prostokątnego
układu współrzędnych, polożonego w płaszczyźnie
prostopadłej do osi toru, którego oś pionowa przecina się z
osią toru, a oś pozioma leży w płaszczyźnie górnej
krawędzi główki szyn.
Rys.8.1. Skrajnia budowli na liniach nie podlegających
elektryfikacji (skrajnia A)

Rys.8.2. Skrajnia budowli ulgowa linii zelektryfikowanych z
siecią górną dla budowli istniejących (skrajnia B

Rys.8.3. Skrajnia budowli linii zelektryfikowanych z siecią
górną dla nowych budowli ciężkich (skrajnia C)

Rys.8.4. Skrajnia budowli linii zelektryfikowanych z siecią
górną dla nowych budowli lekkich (skrajnia D)
Oznaczenia na rysunkach
skrajnia budowli
część skrajni
dla budowli i urządzeń wybudowanych przed wprowadzeniem tej
skrajni
zarys wymaganej
wolnej przestrzeni między skrajnią budowli a obiektami
znajdującymi się na stacji lub na szlaku
Wymiary
a=135mm dla przedmiotów nieruchomych
stale połączonych z szyną jezdną
a=150mm dla pozostałych przedmiotów nieruchomych
b=41mm dla kierownic przy krzyżownicach
rozjazdów i skrzyżowań torów
b=45mm dla odbojnic, w przypadkach szczególnych za zezwoleniem
Ministerstwa Komunikacji
b=67mm dla przedmiotów nieruchomych w innych przypadkach
Odsyłacze
1) - dla budowli wybudowanych przed
wprowadzeniem tej skrajni dopuszcza się 1770mm
2) - dla wysokich peronów i innych urządzeń wybudowanych przed
wprowadzeniem tej skrajni dopuszcza się 1770mm
3) - dopuszcza się dla budowli i urządzeń wybudowanych przed
wprowadzeniem tej skrajni
4) - dla peronów na liniach zelektryfikowanych dpouszcza się
960mm tylko za zgodą Ministerstwa Komunikacji
5) - dopuszcza się dla budowli wybudowanych przed wprowadzeniem
tej skrajni
6) - dopuszcza sie w przypadkach szczególnych i tylko za zgodą
Ministerstwa Komunikacji
Wymagana wolna przestrzeń
| AB- | na przystankach |
| ABC- | na obiektach mostowych długości ponad 20m bez wykuszy z jazdą górą |
| ABCDE- | na szlaku, z wyjątkiem peronów na przystankach i przestrzeni na i pod obiektami mostowymi |
| ABGDE- | pod nowobudowanymi obiektami mostowymi |
| FG- | na stacyjnych torach głównych zasadniczych i dodatkowych oraz na obiektach mostowych długości poniżej 20m lub długości powyżej 20m z jazdą dołem, jeżeli istnieje wolna przestrzeń w płaszczyźnie dźwigara głównego |
| FGD- | na obiektach mostowych długości poniżej 20m lub długości powyżej 20m z jazdą górą w przypadku zastosowania wykuszy oraz pod istniejącymi obiektami mostowymi na szlaku |
| HI- | na torach stacyjnych, z wyjątkiem torów głównych zasadniczych |
7. Wymagania
uzupełniające.
1) Na mostach długości do 10m, z
torem na podsypce, na konstrukcjach skrzynkowych i na przepustach
oraz pod nowo wybudowanymi obiektami mostowymi na szlaku
odległość DE powinna wynosić nie mniej niż 700mm.
2) Na mostach z jazdą górą z
obiżonym chodnikiem położenie punktów C i D należy przyjąć
w poziomie chodnika.
3) W tunelach poza skrajnią budowli
powinna być pozostawiona dodatkowa przestrzeń o szerokości 300
mm na liniach dwutorowych i 400 mm na liniach jednotorowych.
Podana wolna przestrzeń poza skrajnią budowli w tunelach
powinna być zastosowana na całej wysokości skrajni budowli,
przy czym wymiar pionowy do górnej obudowy tunelu w obiektach
nowych powinien wynosić 5450mm.
4) Skrajnię budowli z zastosowaniem
wolnych przestrzeni w konstrukcjach skrzynkowych długości
powyżej 20m, liczonych po torze wewnątrz skrzynki wraz z
równoległymi skrzydłami, należy określać, jak dla tunelu, a
do długości 20m należy stosować wolną przestrzeń oznaczoną
linią ABC.
5) Najmniejsza odległość osi toru od
krawędzi obudowy tunelu stacyjnego, słupów, latarń na
peronie, po którym odbywa się ruch wózków bagażowych,
powinna wynosić 4000mm, a na peronie bez ruchu wózków -
3000mm; odległości te należy zachować do wysokości 3050mm
nad główką szyny.
6) Wrota lokomotywowni, wagonowni itp.
nie wymagają stosowania wolnych przestrzeni poza skrajnią
budowli.
7) Poziome wymiary skrajni budowli na
łukach powinny być zwiększone o wartości podane w tablicy
8.1.
8. Poszerzenie skrajni w łukach między osiami torów należy stosować według tablicy 8.2.
Tablica 8.1.
| Poszerzenie skrajni [mm] | |||||||||
| jednostronne (przy istniejącej przechyłce) od strony wewnętrznej łuku na wysokościach nad główką szyny [mm] | |||||||||
| Promień łuku R [mm] |
Przechyłka toru h przyjęta do obliczenia poszerzenia skrajni [mm] |
4850 | 4250 | 3850 | 3050 | 1100 | 300 | od strony zewnętrznej łuku |
Obustronne bez przechyłki |
| 4000 | 20 | 75 | 65 | 60 | 50 | 25 | 15 | 10 | 10 |
| 3500 | 20 | 75 | 70 | 60 | 50 | 25 | 15 | 10 | 10 |
| 3000 | 25 | 95 | 85 | 80 | 65 | 35 | 20 | 15 | 15 |
| 2000 | 40 | 150 | 130 | 120 | 100 | 50 | 25 | 20 | 20 |
| 1800 | 45 | 165 | 150 | 135 | 110 | 55 | 30 | 20 | 20 |
| 1500 | 50 | 185 | 165 | 155 | 125 | 60 | 34 | 25 | 25 |
| 1200 | 75 | 275 | 245 | 225 | 185 | 85 | 45 | 30 | 30 |
| 1000 | 110 | 390 | 350 | 320 | 260 | 115 | 60 | 35 | 35 |
| 800 | 105 | 385 | 340 | 315 | 260 | 120 | 65 | 45 | 45 |
| 700 | 115 | 425 | 375 | 345 | 285 | 135 | 75 | 50 | 50 |
| 600 | 105 | 400 | 355 | 330 | 275 | 135 | 85 | 60 | 60 |
| 500 | 110 | 475 | 585 | 355 | 295 | 153 | 95 | 75 | 75 |
| 400 | 120 | 480 | 430 | 400 | 335 | 180 | 115 | 90 | 90 |
| 350 | 130 | 525 | 470 | 435 | 365 | 200 | 130 | 105 | 105 |
| 300 | 140 | 575 | 515 | 480 | 405 | 225 | 150 | 120 | 120 |
| 250 | 145 | 615 | 555 | 515 | 440 | 250 | 175 | 145 | 145 |
| 200 | 150 | 665 | 605 | 565 | 485 | 290 | 210 | 180 | 180 |
| 180 | 135 | 635 | 580 | 545 | 475 | 300 | 230 | 200 | 200 |
| 150 | - | - | - | - | - | - | - | - | 240 |
Tablica 8.2.
| Poszerzenie skrajni między osiami torów [mm] | ||||||
| w przypadku przechyłki
toru zewnętrznego większej niż toru wewnętrznego |
||||||
| na szlaku | na torach głównych i na stacjach | w pozostałych przypadkach | ||||
| dla linii kolejowych o prędkości [km/h] | ||||||
| Promień łuku R [mm] |
do 100 | ponad 100 do 160 |
do 100 | ponad 100 do 160 |
do 100 | ponad 100 do 160 |
| 4000 | 45 | 90 | 30 | 50 | 20 | 20 |
| 3500 | 45 | 100 | 35 | 60 | 20 | 20 |
| 3000 | 60 | 110 | 40 | 70 | 25 | 25 |
| 2000 | 90 | 170 | 65 | 100 | 35 | 35 |
| 1800 | 100 | 190 | 70 | 120 | 40 | 40 |
| 1500 | 115 | 230 | 80 | 140 | 50 | 50 |
| 1200 | 160 | 260 | 110 | 160 | 60 | 60 |
| 1000 | 220 | 270 | 145 | 170 | 75 | 75 |
| 800 | 230 | 280 | 160 | 190 | 90 | 90 |
| 700 | 255 | 300 | 180 | 200 | 105 | 105 |
| 600 | 260 | 320 | 190 | 220 | 120 | 120 |
| 500 | 290 | 340 | 220 | 250 | 145 | 145 |
| 400 | 340 | 380 | 260 | 280 | 180 | 180 |
| 350 | 375 | 400 | 290 | 310 | 205 | 205 |
| 300 | 425 | 440 | 335 | 340 | 240 | 240 |
| 250 | 480 | 490 | 385 | 390 | 290 | 290 |
| 200 | 560 | 580 | 460 | 470 | 360 | 360 |
| 180 | 580 | 600 | 490 | 500 | 400 | 400 |
| 150 | 660 | 680 | 560 | 580 | 480 | 480 |